在线式氢中氧(HNPH2-O2)、氧中氢分析仪
发电厂的氢冷机组通过氢冷可以有效地降低发电机绕组的热损耗从而提高发电效率。绕组阻抗引起的损耗称为通风损耗,即使被油气、水和空气轻微污染的发电机,其通风损耗也会增加。有资料表明氢气纯度下降1%,损耗增加12%,因此提高氢气纯度意味着降低生产成本。氢气纯度下降及水分含量增加时,还会给发电机的安全运行带来隐患。
石油化工生产的混合气体中氢气含量的测定对裂解工艺、加氢工艺等具有十分重要的意义,氢气含量直接影响产品关键性能的指标。此外合成氨工业中对氢气纯度的测量也必不可少。
推荐应用:发电厂氢冷机组,制氢站,石油加工,合成氨工业,冶金工业,电子工业

在线式氢中氧(HNPH2-O2)、氧中氢分析仪组成示意图

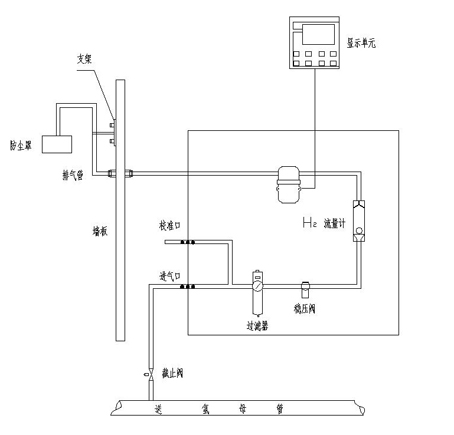
在线式氢中氧(HNPH2-O2)、氧中氢分析仪安装示意图
● 采用带温度补偿功能的恒温型热导池传感器
● 液晶显示,中文菜单,易于维护
● 多种信号输出,量程可定制
● 用户可现场执行校准,从而保证现场的可靠使用
● 气体减压、过滤功能
● 气体稳压、流量调节指示
● 隔爆型设计,测量单元与显示单元通过安全栅供电
● 采用24位的高精密度数据采集单元,最大程度地降低了信号转换误差
纯度传感器:带温度补偿功能恒温微型热导池
测试范围:H2中的O2含量0~2%;O2中的H2含量0~2%
湿度范围: -60~+60℃
精 度: ±0.1%(在一定量程范围0%~2%内)
重 复 性: ±0.1%
分辨率: 0.01%
样气流量: 50~300ml/min
响应速度: 10~15秒
工作温度: -20℃~50℃
信号输出: 4~20mA 300Ω
通信接口: RS485与二次表通信
报警输出: 继电器接点输出(高报,低报)
电 源: 220VAC±10% 50Hz 功率10W
二次表外形尺寸为:159(宽)×80(高)×173(深),单位:mm
二次表开孔尺寸为:150(宽)×75(高),单位:mm
现场单元尺寸:461(宽)×487(高)×182(深),单位:mm
防爆等级:iaⅡCT4(自带安全栅)











